LED Taschenlampe
Moderator: T.Hoffmann
Hallo
Ich must für die schule ein LED Projekt machen (Die effektivste Taschenlampe der Welt). Die Taschenlampe sollte haben:
Batterie oder Akku mit 3 Zellen oder 1 li-Batterie
konstante Helligkeit auch bei fast entladener Batterie
Nichia LED
OP LM358 oder LM324,
Helligkeitssteuerung stufenlos (ca.2% - 100%)
transistor BC327
Low-Bat-Anzeige
Softstart
Ladeschaltung für Akkubetrieb
Das Problem ist hier ich habe keine Ahnung und suche jemanden der mir helfen kann einen Schaltplan zu erstellen und das zu verstehen.
Ich must für die schule ein LED Projekt machen (Die effektivste Taschenlampe der Welt). Die Taschenlampe sollte haben:
Batterie oder Akku mit 3 Zellen oder 1 li-Batterie
konstante Helligkeit auch bei fast entladener Batterie
Nichia LED
OP LM358 oder LM324,
Helligkeitssteuerung stufenlos (ca.2% - 100%)
transistor BC327
Low-Bat-Anzeige
Softstart
Ladeschaltung für Akkubetrieb
Das Problem ist hier ich habe keine Ahnung und suche jemanden der mir helfen kann einen Schaltplan zu erstellen und das zu verstehen.
Hallo wojtek,
welcome on board!
Helfen können wir Dir schon. Aber wir werden nicht die Arbeit für Dich machen.
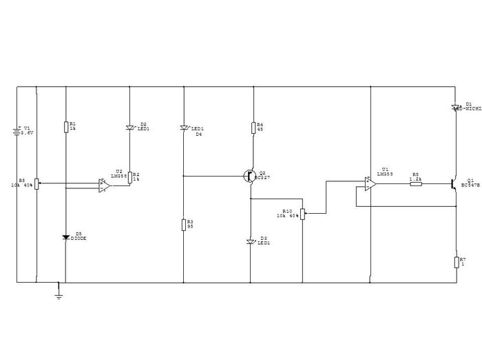
Ein Schaltplan mit etwa den Bauteilen (welche Nichia-LED soll es denn eigentlich sein?) findest Du hier:
viewtopic.php?p=91524#p91524
Wenn Du statt R4 ein Poti nimmst, hast Du auch gleich noch die stufenlose Helligkeitssteuerung mit drin.
welcome on board!
Helfen können wir Dir schon. Aber wir werden nicht die Arbeit für Dich machen.
Ein Schaltplan mit etwa den Bauteilen (welche Nichia-LED soll es denn eigentlich sein?) findest Du hier:
viewtopic.php?p=91524#p91524
Wenn Du statt R4 ein Poti nimmst, hast Du auch gleich noch die stufenlose Helligkeitssteuerung mit drin.
was ist denn das bitte für ein "SCHULPROJEKT" ?!?!? was ist das denn für ne schule?
sowas gibts ja nicht mal wirklich zu kaufen. vielleicht fast, aber nicht mit diesen ganzen spezifikationen... am effektivsten?! und dann die ganze nbauteile nebst nichia-led? welche nichia überhaupt? und vorallem, wenn du ne taschenlampe "bauen" sollst, wie machst du das gehäuse ? CNC? und welches material nimmst du für das gehäuse?
sowas gibts ja nicht mal wirklich zu kaufen. vielleicht fast, aber nicht mit diesen ganzen spezifikationen... am effektivsten?! und dann die ganze nbauteile nebst nichia-led? welche nichia überhaupt? und vorallem, wenn du ne taschenlampe "bauen" sollst, wie machst du das gehäuse ? CNC? und welches material nimmst du für das gehäuse?
Also die Schaltung ist schon vorgegeben? Und Du erwartest jetzt ernsthaft, dass wir Dir die Funktion der Schaltung erklären? Und wo sollen wir da anfangen? Bei der Frage was ein Operationsverstärker ist? Oder mit dem Ohmschen Gesetz?
Bauen musst Du sowieso selbst. 'Auf Platine' im Sinne von Lochrasterplatine oder geätzte Platine?
Bauen musst Du sowieso selbst. 'Auf Platine' im Sinne von Lochrasterplatine oder geätzte Platine?
Also, ich gehe mal von Elektronikkenntnissen aus.
Von links:
LM358 als Komparator schaltet von 0V auf +Ub, wenn die an P1 eingestellte Spannung größer als die Diodenspannung an D1 ist.
An P2 wird eine Spannung abgegriffen.
Bei Strom durch R7 fällt eine Spannung ab. Die wird am OP mit der Spannung vom Poti verglichen. Der Ausgang steuert den Transistor an um den Strom einzustellen.
Alles klar soweit?
Von links:
LM358 als Komparator schaltet von 0V auf +Ub, wenn die an P1 eingestellte Spannung größer als die Diodenspannung an D1 ist.
An P2 wird eine Spannung abgegriffen.
Bei Strom durch R7 fällt eine Spannung ab. Die wird am OP mit der Spannung vom Poti verglichen. Der Ausgang steuert den Transistor an um den Strom einzustellen.
Alles klar soweit?
-
winterlustig
- Mini-User
- Beiträge: 3
- Registriert: Mi, 06.05.15, 17:41
hallo, das ist eine gute Frage
wusste ich auch gern
LG
wusste ich auch gern
LG
Geht so. Wenn die Widerstände mit vernünftigen Werten versehen sind könnte es funktionieren. Es kann aber auch oszillierenOb die Schaltung richtig ist?
Vergleich sie mal mit derjenigen, die ich oben verlinkt habe...Wie kann man die Schaltung verbessern?
Ohmsches Gesetz, Kirchhoffsche Regeln und Daumengesetz des Bipolartransistors. Hier mal was zum Einlesen:Und wie soll ich das alles berechnen?
viewtopic.php?f=31&t=7920
Ansonsten hilft LTSpice (=kostenlose Schaltungssimulationssoftware von Linear Technology: http://www.linear.com/designtools/software/#LTspice) prima um so eine Schaltung zunächst mal zu simulieren und z.B. die Werte von Widerständen zu optimieren.
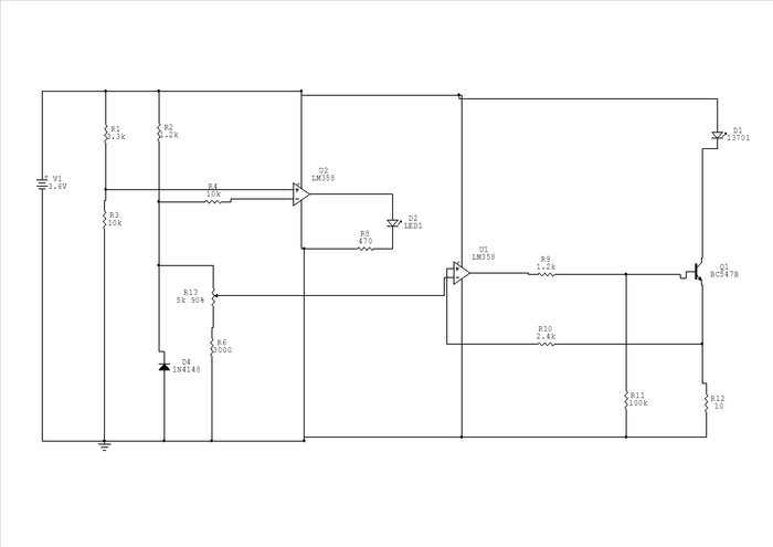
Wenn ich diese Schaltung Übernahme kann ich den Transistor 327 oder 547 anstatt M1 IR7401 verwenden?
Was für eine Rolle haben hier die Kondensatoren?
R7,U3, R4 ist das der belasteter Spannungsteiler?
IC1 –Integrierverstärker?
IC2 - Was ist das für eine OP-Schaltung? Differenzverstärker?
Was für eine Rolle haben hier die Kondensatoren?
R7,U3, R4 ist das der belasteter Spannungsteiler?
IC1 –Integrierverstärker?
IC2 - Was ist das für eine OP-Schaltung? Differenzverstärker?
- Dateianhänge
-
- OP_KSQ_4V_2.png (6.66 KiB) 42558 mal betrachtet
Kommt auf die Last an. Bis ca. 200mA reicht auch ein 327 oder 547, bei mehr Strom sind die zu schwach. Diese Schaltung hier ist für 700mA gedacht.kann ich den Transistor 327 oder 547 anstatt M1 IR7401 verwenden
Dämpfung der Schwingungsneigung. OPs neigen ansonsten zum 'überschwingen'. Das kann bis zum Oszillieren der Schaltung gehen.Was für eine Rolle haben hier die Kondensatoren?
R7 + U3 bildet eine Spannungsreferenz (2.5V +/- 1%). Diese Spannung wird mit dem Spannungsteiler R6/R4 auf eine genau definierte (kleine) Spannung geteilt, die der OP2 mit derjenigen am Shunt R5 vergleicht. Bei 'Abweichungen' wird vom Ausgang des OPs die Spannung am Mosfet Transistor M1 verändert, so dass die Spannung am Shunt R5 (und somit der Strom durch die LED) wieder dem Spannungsniveau an der Referenz entspricht.R7,U3, R4 ist das der belasteter Spannungsteiler?
Falls Du (warum auch immer) keine Spannungsreferenz verwenden darfst/sollst, dann musst Du halt eine Standard-Si-Diode nehmen (dann aber anders rum als in Deinem Schaltplan!). Ist aber nicht ganz so gut geeignet. Grob hat die zwar 0,7V Flussspannung, aber eben nur grob (je nach Batteriespannung etwas mehr oder weniger). Außerdem ist die Flussspannung stark temperaturabhängig (ich verwende eine 1N4148 genau deswegen manchmal als Temperatursensor
IC1 – Spannungs-Komparator mit Hysterese (siehe z.B.: http://www.batronix.com/versand/know-ho ... p.html#05f)
IC2 - Ist in der Tat eine Art von Differenzverstärker (genaue Erklärung siehe oben).



